Glycol Regeration Temperature

By | November 1, 2009

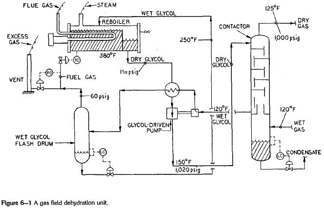
The gas exiting the top of the contactor in Figure 6-1 can be assumed to be in equilibrium with the reboiled—i.e., dry—glycol. The higher the glycol reboiler temperature, the dryer the glycol. The dryer the glycol, the dryer the treated natural gas. For most of the year in El Gringo, critical control of the glycol reboiler temperature gas was not vital. Relatively cool ambient temperatures maintained the top temperature of the contactor towers below 110°F. But now, in mid-July, this temperature was peaking at 122°F every afternoon. I checked my gas purification data book1 and calculated that, for the 1,020 psig operating perssure of the contactors, it should be possible to meet the required moisture specification. My calculations were based on a reboiler temperature at 375°F. For triethylene glycol, which is the work horse of the gas drying industry, the maximum recommended reboiler temperature to prevent thermal degradation of the glycol is 400°F. The six El Graingo dehydrator reboilers were all set to hold 375°F. But by checking the actual reboiler temperatures with a calibrated thermometer, I determined that one of the reboilers was actually operating at 350°F as opposed to 375°F. This reduced temperature was sufficient to greatly increase the water concentration of the “dry” glycol, so that the moisture content of gas treated with this glycol stream was doubled.

A simple recalibration of the reboiler temperature controller rectified this problem. Incidentally, operating a triethylene glycol reboiler at 375°F-400°F does not necessarily result in a noticeable increase in glycol degradation. The trick is to keep the glycol filters in good repair. Dirty glycol fouls the reboiler heat-transfer tube. This in turn causes hot spots on the heat-transfer surface, which accelerates thermal decomposition.

dehydrator-unit